1、技术工艺/装备名称
氮曲硫自养滤池-自养与异养反硝化深床滤池组合(含 S 型滤砖布水布气系统)
2、技术工艺/装备原理
反硝化反应由异养型反硝化菌完成,在缺氧条件下,反硝化菌以硝酸盐和亚硝酸盐中的 N (V) 和 N (III) 为电子受体,以有机物为碳源及电子供体,将硝态氮还原成氮气,同时分解有机物。搭配的 S 型滤砖采用双层配水配气系统,通过压力差逆向补偿,实现气、水均匀分布,强化滤池过滤与生物脱氮效率。
3、技术工艺/装备特点
脱氮除磷效果优异,出水 TN≤10mg/L、TP≤0.3mg/L、SS≤10mg/L,达准 Ⅳ 类标准;
S 型滤砖实现布水布气无盲区,适配异养 / 自养不同滤料反洗需求;
滤池异养、自养模式可随时切换,兼顾处理效果与运行成本;
自控程度高,可自动调节反洗周期、加药量,适配高负荷冲击;
反冲洗气、水强度适配性强,滤池抗冲击负荷能力优异;
无滤料流失问题,设备使用寿命长,维护成本低。
4、应用工业领域
适用于市政污水深度处理与提标改造、中水回用、工业废水脱氮除磷处理等领域。
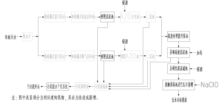
工艺/装备流程图

厂区/项目地全景照片及主要工艺设备照片



编辑:王秀
版权声明:
凡注明来源为“中国水网/中国固废网/中国大气网“的所有内容,包括但不限于文字、图表、音频视频等,版权均属E20环境平台所有,如有转载,请注明来源和作者。E20环境平台保留责任追究的权利。
媒体合作请联系:李女士 13521061126
